(495) 984-74-92
(495) 226-51-87
info@xiron.ru
Telegram - Wa
Главная
Техническая информация
Промышленный холод

Вихревая трубя для газификации жидкого азота

Вихревая трубя для газификации жидкого азота

осушитель

Использование жидкого азота в качестве источника холода для замораживания биологического сырья имеет известные существенные преимущества перед машинным хладоснабжением процесса замораживания. Тем не менее, существуют, по крайней мере, две нерешенные задачи, сдерживающие более широкое внедрение азотного охлаждения в практику:

  • технологическая — обеспечение оптимальных скоростей замораживания и равномерного температурного поля в камерах хранения;

  • техническая — обеспечение в замораживающем устройстве полного использования холодильного потенциала жидкого азота.

Слишком высокие скорости замораживания, которые имеют место при непосредственном контакте жидкого азота с поверхностью продуктов, в большинстве случаев приводят к негативным изменениям их качества [1]. В камерах хранения продуктов с жидкоазотным охлаждением, кроме этого, создается недопустимо большая неравномерность температур по внутреннему объему, что также отрицательно сказывается на качестве продуктов. Для обеспечения оптимальных скоростей и возможности регулирования скорости замораживания следует использовать азот с более высоким температурным уровнем (-160 ÷ −180°С), а, следовательно, уже газообразный. Призывы к использованию для хладоснабжения не жидкого, а газообразного азота впервые появились более 20 лет тому назад (А.С.№ 587303; № 602572, кл. F25d) [4] и имеют место в настоящее время [2], однако до сих пор отсутствуют приемлемые технические и конструктивные решения задачи: как произвести газификацию жидкого азота, не потеряв при этом холод от его фазового перехода? То есть сохранить его полный холодильный потенциал.

Полный холодильный потенциал жидкого азота складывается из холодопроизводительности от фазового перехода (197,5 кДж/кг) и от нагрева паров от температуры кипения −196°С до температуры окружающей среды (около 220 кДж/кг). Потери холодильного потенциала жидкого азота (рис.1) имеют место сразу после попадания его из резервуара в подающий трубопровод к потребителю. Даже при вакуумной теплоизоляции трубопровода, в зависимости от его длины и диаметра, до 6% жидкого азота безвозмездно превращается в пар.

Потери холодильного потенциала газообразного азота (около 9%) связаны с его неизбежным выходом из охлаждаемого объема наружу, т.к. температура выходящего азота гораздо ниже наружной.

Рис.1. Диаграмма распределения полного холодильного потенциала жидкого азота
Рис.1. Диаграмма распределения полного холодильного потенциала жидкого азота
при температуре в охлаждаемом объекте −20°С и температуре окружающей среды +20°С.

Представленная диаграмма позволяет объяснить, почему все существующие азотные морозильные аппараты, контейнеры и т.п., до сих пор используют жидкоазотное охлаждение (при всех присущих ему недостатках), а не газоазотное. Дело в том, что если отказаться от холодильного потенциала фазового перехода азота, то производительность этих замораживающих устройств уменьшится вдвое, а для замораживания того же количества продукта, потребуется газообразного азота более чем в 2 раза больше, чем жидкого. Замораживание с использованием азота в качестве источника холода в этом случае станет экономически не целесообразным. Кроме этого, увеличение расхода азота из резервуара ограничено предельным давлением, которое можно создать в нем (не более 0,16 МПа) и диаметром (гидравлическим сопротивлением) подающего трубопровода. Поэтому совершенствование замораживающих систем, использующих жидкий азот, должно быть связано с разработкой механизмов для газификации жидкого азота, с минимальными потерями его холодильного потенциала.

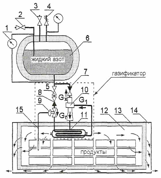
Возможность решения этих задач представляет схема хладоснабжения, показанная на рис.2. Хладоснабжающая установка состоит из резервуара с жидким азотом (6), газификатора с вихревой трубой (10) и теплообменником (11), охлаждаемого объекта (12) в виде камеры замораживания продуктов. Включение установки в работу производится после закрытия вентиля 3, открытием вентиля 5. Жидкий азот из резервуара поступает через обратный клапан 8 в змеевик теплообменника 11, где испаряется с увеличением объема и повышения давления. Когда давление в теплообменнике превысит давление в резервуаре, обратный клапан закроется, однако давление в теплообменнике, вследствие кипения азота, будет расти и, под этим давлением, испарившийся азот будет поступать в вихревую трубу в количестве G1. В вихревой трубе происходит разделение азота на два потока: горячий (условно) Gг и холодный Gх. Холодный поток с возможной конденсацией азота возвращается в резервуар и вторично используется, а горячий поступает в межтрубное пространство теплообменника, и оттуда в охлаждаемый объем камеры.

Рис.2. Схема снабжения газообразным азотом потребителя холода
Рис.2. Схема снабжения газообразным азотом потребителя холода.
1 — измеритель уровня; 2 — заправочный вентиль; 3 — вентиль сброса давления;
4 — предохранительный вентиль, 5 — вентиль подачи жидкого азота; 6 — резервуар;
7; 8 — обратные клапаны; 9 — терморегулирующий вентиль; 10 — вихревая труба;
11 — теплообменник газификатора; 12 — охлаждаемая камера;
13 — проницаемая теплоизоляция; 14 — пространство для выхода азота.

В теплообменнике температура горячего потока понижается за счет нагрева и испарения прямого потока жидкого азота. Горячий поток создает тепловую нагрузку для газификации жидкого азота. Расход газифицированного азота приводит к понижению давления, открытию обратного клапана 8 и поступлению новой порции жидкого азота в теплообменник. Таким образом, теплообменник работает циклично. Система газификатора обладает термодинамическим самовыравниванием. Обратный клапан 8 должен иметь узел настройки перепада давлений, обеспечивающего его закрытие. Настройка перепада давлений зависит от требуемой температуры в камере и тепловой инерционности теплообменника. Автоматический регулятор 9 плавного действия закрывается, если температура в объекте достигает заданного значения.

Применение вихревой трубы в системе газификации позволяет существенно снизить потери холодильного потенциала жидкого азота.

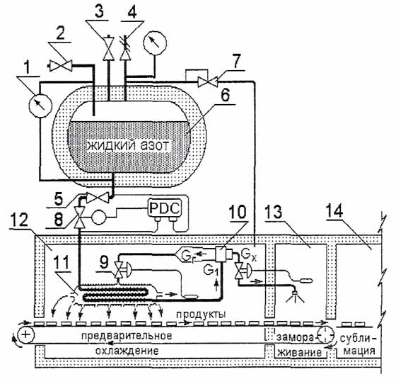
Эффективность работы вихревой трубы в системе газификации предельно возрастает, когда процесс замораживания участвует в непрерывном процессе сублимационной обработки биологических продуктов. Схема системы хладоснабжения непрерывного процесса замораживания показана на рис.3. Поточная линия предусматривает камеры предварительного охлаждения (12), замораживания (13) и сублимационную камеру (14).

Включение системы в работу производится после закрытия вентиля 4, и открытия вентиля 7. Жидкий азот из резервуара поступает через открытый соленоидный вентиль 5 (СВ) в трубки теплообменника 11, где испаряется с увеличением объема и повышением давления. Когда давление в теплообменнике превысит давление в резервуаре, СВ закроется, однако давление в теплообменнике, вследствие кипения азота, будет расти и, под этим давлением, испарившийся азот будет поступать в вихревую трубу в количестве Gi. В вихревой трубе происходит разделение на два потока: горячий Gr и холодный Gx. Холодный поток с возможной конденсацией азота поступает в камеру замораживания.

Горячий поток подается в теплообменник (в межтрубное пространство), а оттуда в камеру предварительного охлаждения продуктов. В теплообменнике температура горячего потока понижается за счет нагрева и испарения прямого потока жидкого азота. Расход газифицированного азота приводит к понижению давления, открытию СВ и поступлению новой порции жидкого азота в теплообменник. Реле разности давлений PDC управляет работой СВ и дает команду на его открытие, когда давление в теплообменнике становится ниже, чем давление в резервуаре. Барорегулирующий вентиль «до себя» (БРВ) поддерживает постоянным давление в резервуаре, не допуская его повышения сверх предельного. Таким образом, теплообменник и вихревая труба работают циклично, однако температурный режим в камерах не претерпевает существенных колебаний из-за большой инерционности системы, которая к тому же обладает термодинамическим самовыравниванием.

Рис.2. Схема снабжения азотом непрерывной поточной линии замораживания
Рис.3. Схема снабжения азотом непрерывной поточной линии замораживания.
1 — уровнемер; 2 — заправочный вентиль; 3 — вентиль сброса давления;
4 — предохранительный клапан; 5 — вентиль подачи жидкого азота; 6 — резервуар с жидким азотом;
7 — барорегулирующий вентиль; 8 — соленоидный вентиль; 9 — регулятор расхода; 10 — вихревая труба;
11 — теплообменник-газификатор; 12 — камера предварительного охлаждения;
13 — камера замораживания; 14 — сублимационная камера;

Терморегулирующий вентиль 9 (ТРВ) на линии горячего потока регулирует относительный весовой расход (1-μ) = Gг /G1 в зависимости от температуры паров азота на выходе из теплообменника. ТРВ на линии холодного потока регулирует относительный весовой расход μ = Gx /G1 в зависимости от температуры в камере замораживания.

Изменением μ регулируется температурная эффективность вихревой трубы:

Δtx=T1-Tx; Δtг=Tг-T1,

а следовательно и температурный режим системы в целом.

На схеме условно не показаны межкамерные шлюзы. Они могут иметь любую конструкцию из общеизвестных. Следует обратить внимание на то, что шлюзовое разделение камеры замораживания и сублимационной камеры может быть использовано для понижения давления в камере замораживания, что позволяет повышать вихревой эффект охлаждения, зависящий от перепада давлений на входе и выходе холодного потока.

Для исключения потерь холода в окружающую среду, желательно все элементы газификатора размещать внутри теплоизолированного объекта охлаждения, а трубопровод подачи жидкого азота выполнять предельно коротким.

Для исключения потерь с отходящим из объекта азотом, камера должна иметь пористую теплоизоляционную конструкцию (рис.2), позволяющую газу проникать наружу (динамическая изоляция).

Литература.
1. Антонов А. А., Венгер К. П. Азотные системы хладоснабжения для производства быстрозамороженных продуктов. // Узоречье, г.Рязань, 2002, 206 с.
2. Феськов О.А. Разработка проточной системы хладоснабжения газообразным азотом для холодильной обработки пищевых продуктов. // Автореф. Дисс. К.т.н.,— М., 2002, 29 с.
3. Венгер К.П., Выгодин В.А. Машинная и безмашинная системы хладоснабжения для быстрого замораживания пищевых продуктов. // Узоречье, г.Рязань, 1999, 143 с.
4. Жильцов И.Б., Аверин Т.Д. Перевозка мясопродуктов специализированными транспортными средствами. Холодильная промышленность и транспорт. // М.: ЦНИИТЭИмясомолпром, 1977, 32 с.
Источник Интернет газета Холодильщик.RU

 

"Добавить комментарий"


"Обновить"

<< Вспомогательное оборудование холодильных машин и установок   Обслуживание теплоизоляционных конструкций >>

 

Menu